MF63万用表修理

发表于:2021-4-23 12:06:17 7467
万用表
主题类别: 维修
仪表品牌: 其它品牌
显示方式: 指针
型号或关键字: MF63万用表

登录后可查看大图

您需要 登录 才可以下载或查看,没有账号?立即注册

x
我的MF63万用表测量电阻是好的测量交流220V只有125V,望师傅指导指导谢谢啦
以下程序自动插入未在内容中添加的图片或附件
IMG_20210323_161700.jpg
1619150700837.jpg
收藏
送赞
分享

发表回复

评论列表(33)

w36936951 数字奇才B 2021-4-23 19:33:33
同学习,看看哪个大佬知道
2021-4-23 19:33:33 回复
喜欢就好 数字巨人H 2021-4-23 22:39:15
老表值得收藏!
2021-4-23 22:39:15 回复
wgh1027 数字大神J 2021-4-23 22:42:29
测直流正常吗?
2021-4-23 22:42:29 回复
糊涂周 数字精灵G 2021-4-23 23:44:57
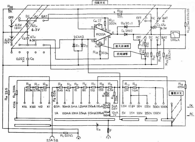
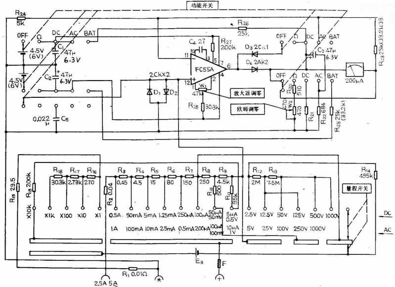
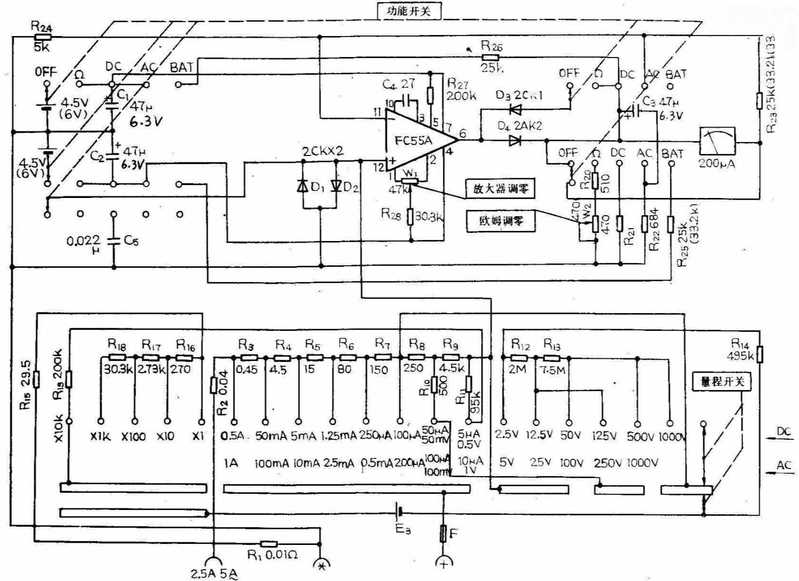
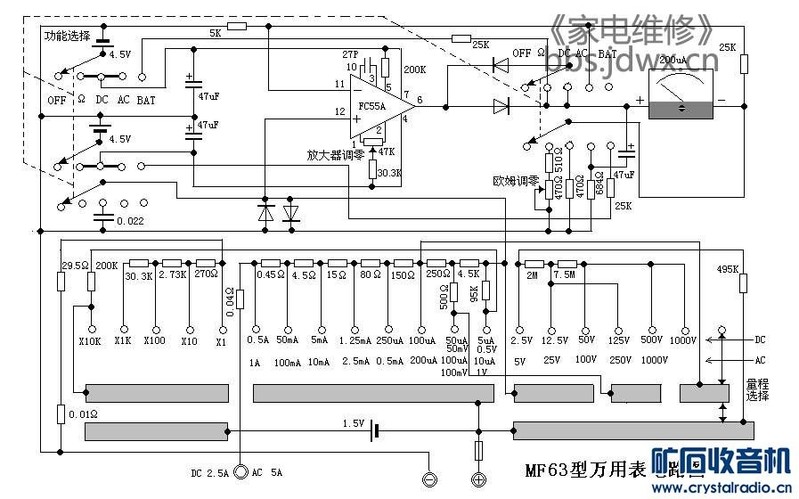
电路图给你
以下程序自动插入未在内容中添加的图片或附件
mf63.jpg
2021-4-23 23:44:57 回复
wgh1027 数字大神J 2021-4-23 23:59:13
47u电容   
2021-4-23 23:59:13 回复
一双 数字斗士C 2021-4-24 17:27:30
检查整流管
2021-4-24 17:27:30 回复
杜忠乐 楼主     数字斗士C 2021-4-25 09:53:04
图我也有就是不知道什么毛病
2021-4-25 09:53:04 回复
一双 数字斗士C 2021-4-25 11:17:50
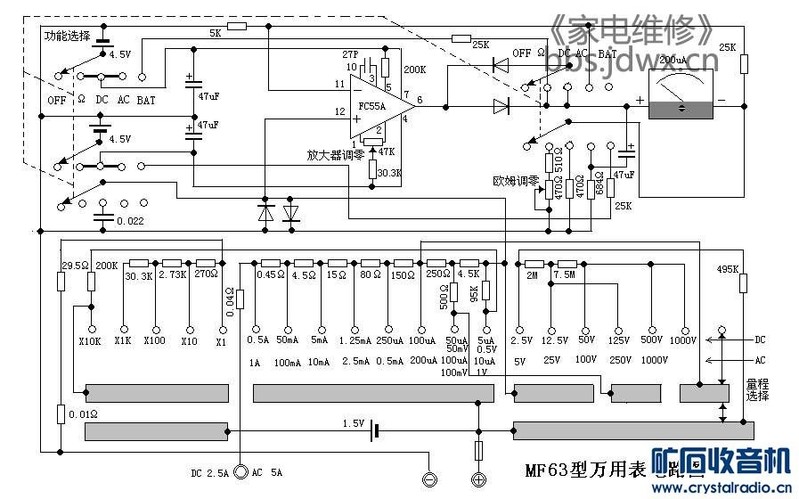
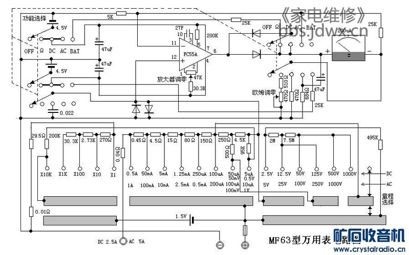
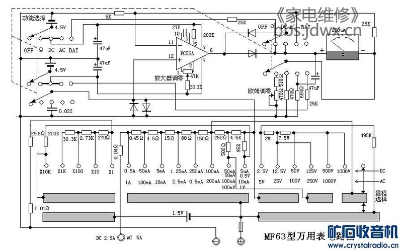
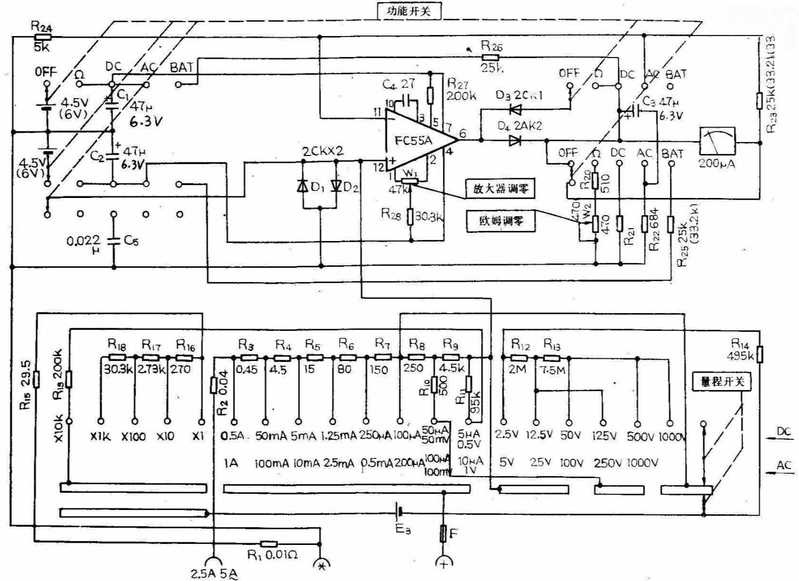
如果直流档都正常,建议查运放输出后的整流管及滤波电容
以下程序自动插入未在内容中添加的图片或附件
MF63-A.jpg
2021-4-25 11:17:50 回复
闻雨听风 数字王者I 2021-4-25 19:06:55

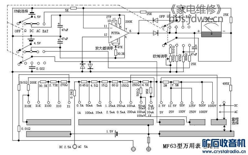
我极其厌恶有遮挡的水印,所以涂之而后快,也便于保存
mf63去水印.jpg
2021-4-25 19:06:55 回复
闻雨听风 数字王者I 2021-4-25 19:10:38
一双 发表于 2021-4-25 11:17
如果直流档都正常,建议查运放输出后的整流管及滤波电容

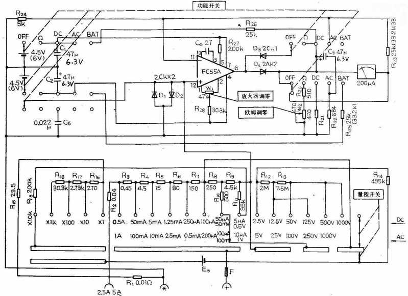
我极其厌恶有遮挡的水印,所以涂之而后快,这个没有遮挡内容,但版主规定不允许其它论坛的logo出现,所以也抹了
MF63-A去水印.jpg



2021-4-25 19:10:38 回复
杜忠乐 楼主     数字斗士C 2021-4-25 21:46:24
都检测到了没有问题
2021-4-25 21:46:24 回复
杜忠乐 楼主     数字斗士C 2021-4-25 21:52:57
551184831884621.jpg
2021-4-25 21:52:57 回复
杜忠乐 楼主     数字斗士C 2021-4-25 22:08:49
上面的图和下面的图不一样?
以下程序自动插入未在内容中添加的图片或附件
36_2000_1500-1.jpg
2021-4-25 22:08:49 回复
wgh1027 数字大神J 2021-4-25 22:20:42
哈哈,47和63当然不一样了。
2021-4-25 22:20:42 回复
wgh1027 数字大神J 2021-4-25 23:06:52
IMG_20210425_230323.jpg
2021-4-25 23:06:52 回复
wgsd 数字大神J 2021-4-26 09:43:23
没有这个表,看电路图有对的有错的(根据原理),应该先看直流电压档正常不,然后再看交流档。
2021-4-26 09:43:23 回复
杜忠乐 楼主     数字斗士C 2021-4-26 12:30:22
上图发错了
2021-4-26 12:30:22 回复
杜忠乐 楼主     数字斗士C 2021-4-26 12:39:06
以下程序自动插入未在内容中添加的图片或附件
36_2000_1500-1.jpg
32_2000_1500.jpg
2021-4-26 12:39:06 回复
wgsd 数字大神J 2021-4-26 13:04:19
32_2000_1500.jpg
这图是错的,看红线会被二极管锁位。还有16楼的图,保险丝段与电池没连接。
2021-4-26 13:04:19 回复
12下一页