声控延时灯头可控硅炸裂更换

发表于:2020-8-30 15:19:19 2214
电子产品
行为类别: 维修
产品类别: 台灯_灯相关
电子品牌: 其它
电子产品关键字: 声控延时灯头

登录后可查看大图

您需要 登录 才可以下载或查看,没有账号?立即注册

x


声控延时灯头损坏
5.jpg


可控硅炸裂,看不到型号了
6.jpg


手里只有MCR16,焊上试试吧
13.jpg


40W灯泡
14.jpg
控制正常
15.jpg


杂牌阻容降压LED球泡,工作正常
16.jpg


3W恒流芯片驱动的LED灯泡,工作正常
17.jpg
18.jpg


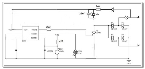
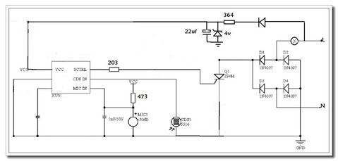
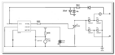
在KU5590原理图的基础上改画的示意图
KU5591.jpg
收藏
送赞
分享

发表回复

评论列表(9)

HD123 数字精灵G 2020-8-30 16:22:50
你换这个功率小了哦
2020-8-30 16:22:50 回复
kyhwhb 楼主     数字大神J 2020-8-30 16:26:19
HD123 发表于 2020-8-30 16:22
你换这个功率小了哦

原机可控硅炸裂看不到型号。手里只有MCR16,焊上试试吧
2020-8-30 16:26:19 回复
HD123 数字精灵G 2020-8-30 17:45:01
巍巍兴安 发表于 2020-8-30 16:26
原机可控硅炸裂看不到型号。手里只有MCR16,焊上试试吧

我认为这个值得改进,用个继电器来代替
2020-8-30 17:45:01 回复
勇闯沙滩 数字大神J 2020-8-30 18:42:23
这个灯头好呀,LED和灯泡都可以用,电路也非常简单,比老式的好。
2020-8-30 18:42:23 回复
hc061218 数字王者I 2020-8-30 19:30:35
你家还有声控灯啊  豪宅
2020-8-30 19:30:35 回复
kyhwhb 楼主     数字大神J 2020-8-30 20:19:38
hc061218 发表于 2020-8-30 19:30
你家还有声控灯啊  豪宅

楼道里都是这种灯
2020-8-30 20:19:38 回复
人艰不拆 数字王者I 2020-8-31 08:35:42

你家还有声控灯啊  豪宅
2020-8-31 08:35:42 回复
kyhwhb 楼主     数字大神J 2020-8-31 08:48:36
人艰不拆 发表于 2020-8-31 08:35
你家还有声控灯啊  豪宅

好大的水,黄河决口了
2020-8-31 08:48:36 回复
喜欢就好 数字巨人H 2020-9-25 17:28:18
本帖最后由 喜欢就好 于 2020-9-25 17:30 编辑

楼主自制的功率计检测插座不错!
2020-9-25 17:28:18 回复